atas berkat rohmat Alloh yang maha kuasa,
alhamdulillah pada bulan romadhon yang penuh berkah ne. phitech banyak sekali kesibukan. dari kesibukan kerja setiap personil sampai sibuk mengerjakan pesenan skripsi yang semakin banyak.
memang rizqi tu sudah diatur dan semakin kita mencari akan semakin kelihatan susah dan jika kita nggak mencari malah semakin kelihatan mudah.
ini yang dialami phitech..padahal udah mo istirahat mengerjakan tugas akhir maupun ngajar. tapi malah semakin banyak pesanan. dan tidak maen maen mereka mau membayar lebih lho. padahal udah kamis kasih tau tempat lain. tapi mereka seneng ke phitech. mungkin enak kali orangnya..halah...
namun, buka berarti puasa neurutkan riset yang kami lakukan. kami anak bangsa tak kan mudah nyerah pada dunia.. untuk itu akan saya buka lagi tentang riset yang pernah kami kerjakan.
semoga dengan posting kali ini dapat membantu temen temen yang riset untuk mengembangkan kemampuan menjadi lebih baik..
BEGINI CERITANYA -------->
pada tahun 2009 yang lalu tim phitech mencoba mengirimakan proposal penelitian ke dikti dengan judul pembuatan energi alternatif pada desa gebog kudus..itu merupakan daerah salah satu dari team phitech..tujuane biar masyarakat pelosok dapat menikmati listrik..lumayan buat penerangan. disana juga terdapat sungai yang mengalir deras..alasan itulah yang manjadi penyebabnya..
langsung aja yach....
dengan ijin Alloh. proposal kami diterima.. dan segera kami buat pemangkit, rangkaian kendali dan inverternya...lumayan dapat 6 juta waktu itu...
kali ini kamibahas pembuatan inverter aja yach coz ceritanya juga agak menyedihkan nak diungkap semua..ntar malah bisa ngebuat yang baca jadi nangis...
langsung teknisnya aja yach..
inverter adalah alat pengubah
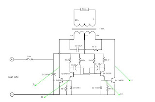
inverter dc 12 volt to ac 220 volt adalah alat yang mengubah tegangan 12 volt dc dari aki menjadi 220 ac ato tegangan untuk peralan rumah. alat ini bekerja dengan mengubah tegangan dc menjadi bentuk gelombang. gelombang tersbut kemudian dihubungkan dengan transformator step up..ya buat sendiri tapi intinya beli diloakan banyak.. output dari trafo stepup udah merupakan tegangan ac dan bisa digunakan. berikut gambar rangkaian dari inverter yang dibuat :
gambar rangkaian
gambar pengujian alat
pembuatan inverter ini dikerjakan oleh Dani (Pakar spiritual Phitech) kekuatanya ngrasain alam lain buat phitech lebih aman..halah...
pembuatan pertama tidak seperti rangkaian diatas tetapi menggunakan rangkaian yang lebih komplek terdiri dari penguat penghasil frekuensi dan banyak lagi.. namun pasa itu belum berhasil..
-----------hampir aja menyerah, nyampe stress tu anak..
akhinya kami jalan jalan ke mall. toko elektronik maksudnya, kok ada inverter ya.. trus kami beli dan kami pelajari. dedengan mengubah sedikit desain dan menggunakan beberapa referensi. akhirnya kami lanjutkan riset inverter ini..alhasil jadilah tu alat n hasilnya cukup memuasakan sesuai dengan yang diinginkan.. walaupunbelum fix ci.. namanya juga riset....
tapi perlu diketahui juga untuk alat yang kami buat hanya baik buat beban resistif untuk beban induktif kurang baik hasilnya.. o iya agar lebih stabil n kuat outpunya bagian ground atau salah satu kabel output harus dihubungkan ke tanah sedalam dalamnya...n itu juga dari hasil riset lho...itu bisa nyalain bor tangan...tv gak kuat kuk..
berikut laporan bab 1 dan 2..silahakan disedot aja :
http://www.4shared.com/document/PYGp3TPy/BAB_I_ok.html
http://www.4shared.com/document/RlzJ4R-4/BAB_II_ok.html
---------------------------------------selamat mencoba---------------------------------
---------------------------------penelitian ne masih berlanjut lho------------------
.jpg)
